栏目类别
推荐产品
CL138UV 能量计
CL503色彩照度计
CI510S小口径色彩分析仪
CL300色彩照度计
CI300色彩分析仪
CI808光谱色彩分析仪
CI510色彩分析仪
CI810光谱色彩分析仪
CI820光谱亮度计
CL350色彩照度计
联系方式
邮箱:info@huicolor.com
电话:0755-23179385
手机:13316532084
地址:深圳市龙华区大浪街道星越大厦316
技术文章
labVIEW控制CL800照度计实现照度、色温、显色指数、主波长的测量
- 发布时间:2025-02-13
- 浏览次数:1
一 CL800照度计介绍
CL800分光辐射照度计是荟彩公司独立开发的完全拥有自主知识产权的国产便携式照度计。照度计采用高精度凹面光栅作为分光元器件,可采集350~800nm波长范围的光源辐射照度光谱,输出1nm间隔辐照度光谱,测量量程最高可达200000 lx。
仪器配置2.8英寸TFT电容触摸屏、4000mAh锂离子电池,蓝牙/WIFI多功能芯片,大容量存储器。
仪器不仅可以测量辐照度光谱、照度、色温、显色指数、白平衡等技术参数,还可以测量植物生长灯参数、UVI指数、蓝光危害、显示器色域、均匀性、CQS、TM-30、TLCI-2012、闪烁频率等参数,功能强大,应用广泛。

二 labVIEW介绍
LabVIEW是一种程序开发环境,由美国国家仪器(NI)公司研制开发,LabVIEW使用的是图形化编辑语言G编写程序,产生的程序是框图的形式,操作简洁,是开发测量或控制系统的理想选择。LabVIEW 提供很多外观与传统仪器(如示波器、万用表)类似的控件,可用来方便地创建用户界面。

三 labVIEW控制CL800方法
CL800系列照度计和LabVIEW通过虚拟串口进行通讯,通讯协议按照标准Modbus(工业电子设备之间常用的连接方式,工业领域通信协议的业界标准)。用户通过一根TypeC 数据线将CL800仪器和PC电脑连接,在labVIEW端进行控件选择和选择Modbus地址,就可以非常方便的实现用PC端电脑控制CL800照度计测试各种光度参数了。具体操作如下:
3.1 PC端安装CL800照度计的虚拟串口驱动程序,通常WIN10及以上版本电脑都自带虚拟串口驱动,如果没有可以网上免费下载(http://www.huicolor.com/index.php?c=category&id=14, 选择HIQC含驱动)。
3.2 PC端安装LabVIEW软件,有社区版,可免费试用45天。
3.3 如图所示,在LabVIEW第一次启动时,安装“NI Modbus Libaray”,与CL800通讯时需要。

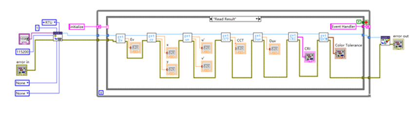
3.4 如图所示,借用荟彩公司提供的免费的labVIEW DEMO示例,就可以轻松实现PC电脑控制CL800测量照度、色温、显色指数、色容差、主波长等参数。

3.5 测量界面如图所示,按”MEASURE”测试数据就实时显示出来了。

3.6 如果用LabVIEW开发其他的功能,可以在免费的labVIEW DEMO示例上修改,就可轻松实现更多的功能扩展。
3.7 荟彩公司的所有设备包括CL800分光辐射照度计,CI800分光辐射亮度计,CL350色彩照度计,CI350色彩亮度计均可实现LabVIEW的控制和测量。
三 行业应用
3.1 LED光源、固态照明、光谱、照度、色温、显色指数、均匀性测量、主波长、S/P、光通量测试
CL800分光辐射照度计单机仪器可轻松实现光谱、照度、色温、显色指数、主波长、明暗视觉比、峰值波长、植物灯参数、闪烁、闪光灯测量、相机白平衡等参数测量等。
照度计仪器搭配积分球可实现光通量测量,借助专业的HIQC上位机,可以轻松实现美国能源之星标准提及的LED固态光源的色光分类和色品坐标筛选。

3.2 智慧农业照明光源/植物生长灯光合光子叶绿素参数测量
CL800分光辐射照度计单机仪器可轻松实现光谱、照度、光合有效辐射PAR、光合光子通量密度PPFD、有效光子通量密度YPFD、叶绿素加权辐照度E-ch A和E-ch B、光合辐照度E-p、光合红蓝辐照度比Erb-p等是植物光度学参数测量。


3.3 标准光源箱/显示面板照度,色温,显色指数,均匀性测量
对色灯箱/标准光源箱核心技术指标包括以下几个:光源光谱分布的标准性、光源照度的显示均匀性、光源的稳定性、光源的色温和显色指数、光源的寿命等。<JJF 055 标准光源箱校准规范>明确对标准光源的性能做了要求,比如色温偏差不能超过5%,照度大于600lx,均匀性大于80%等。CL800分光辐射照度计可以非常便捷地测量对色灯箱/标准光源箱内光源的稳定性、均匀性和光谱匹配性。

3.4透过率测试
透过率即穿过被测物体的光通量(辐通量)与入射光通量(辐通量)的比值;可见光透过率通常是波长在380~780nm可见光的光通量比值;UVA紫外透过率通常是UVA紫外辐通量的比值;红外IR的透过率是波长超过780nm的红外辐通量比值。常见的透过率仪通常用LED光源或者卤钨灯做为照明光源,从测试结果来看,照明光源不同对透过率测试结果是有一定影响的,通常会影响到5%左右。透过率仪最理想的照明光源是D65标准照明光源,很多标准和文献里面有明确说明。D65标准照明光源是平均北半球的日光光谱,人们最为熟悉,那么在这种条件测试的透过率非常有典型,也容易被接受,比如户外玻璃、UV防晒眼镜等相关的标准都明确说明。然而市面常见的透过率仪所用光源与D65标准照明光源相差甚远,所以其测试结果通常不是特别理想。
CL800分光辐射照度计可以采用户外太阳光(最大程度上接近D65标准照明光源)做为照明光源,通过两次测试,非常方便地测试眼镜、建筑玻璃在D65标准照明光源条件下的透过率测试。

3.5 相机白平衡
拍照时,照明环境、传感器响应特性、镜头滤光片、曝光参数对成像质量有一定的影响,当照明环境和传感器匹配度不高时,可以通过调整镜头滤光片时来优化成像质量,CL800照度计通过测量照明光源给出对应的白平衡校正滤光片号码。白平衡图表中,横坐标表示当前测试样品和目标对比样的色温差异;纵坐标表示补偿滤光片号码值,尾缀G表示绿色滤光片,尾缀 M表示品红滤光片。仪器默认支持柯达的G/M系列补偿滤光片,需要其他品牌或系列滤光片的可以找我司进行个性化定制。

四 结构尺寸

五 技术参数

- 上一篇:光源显色指数基本知识
- 下一篇:光源蓝光危害基本知识及测量方法


